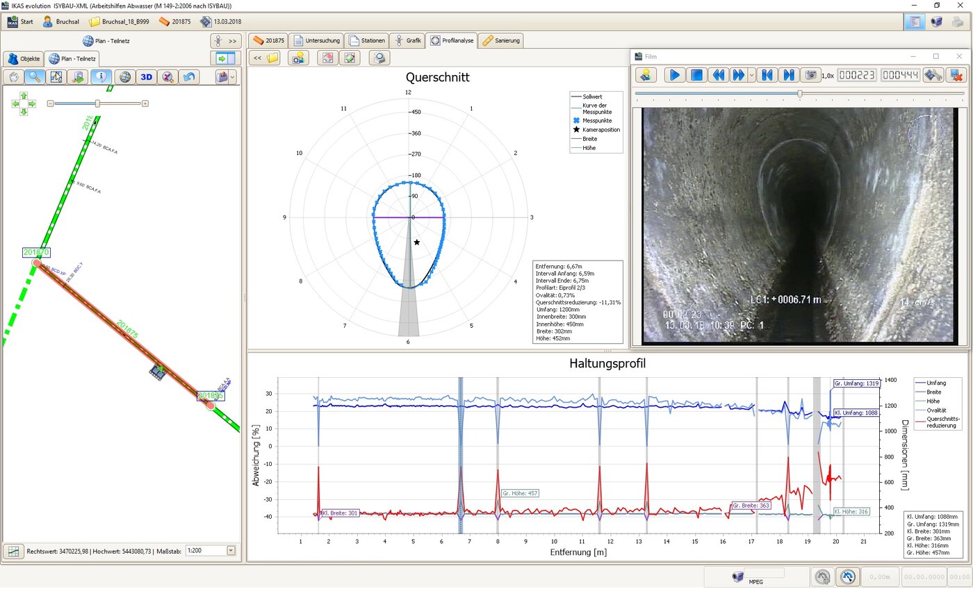
Kontinuierliche Deformationsmessung im Eiprofil
Beteiligte Systeme und Technologien
- Fahrzeugsystem für die Hauptkanal- und Hausanschlussinspektion
- Inspektionskamera ORPHEUS
- Profilanalyse
- IKAS evolution
Auftrag
Die Stadt Bruchsal, etwa 20 Kilometer nördlich von Karlsruhe in Baden-Württemberg, betreibt als öffentliche Einrichtung eine Kläranlage mit einer Auslegung von 80.000 Einwohnerwerten, 19 Hebewerke und Regenüberlaufbecken sowie ein Kanalnetz von 265 km. Der Abwasserbetrieb Bruchsal beauftragte die VOGEL Ingenieure mit der Planung zur Renovierung von Mischwasserkanälen mit dem Ziel, eine Erneuerung möglichst lange zu vermeiden. Die Maßnahme umfasste unter anderem 20 nicht begehbare Haltungen im Eiprofil aus Beton in den Rohrnennweiten von EI 250/375 bis 500/750 mit einer Gesamtlänge von etwa 985 Metern. Mit Blick auf die zuletzt gemachten Erfahrungen bei Einsatz des Schlauchlining-Verfahrens empfahlen die VOGEL Ingenieure eine Bestimmung der realen Profilmaße im Zuge der ohnehin erforderlichen optischen Inspektion.
Herausforderung
Üblicherweise werden in nicht-begehbaren Eiprofilen die in den Bestandsdaten des Netzbetreibers dokumentierten Nominalangaben für die Konfektionierung von Linern herangezogen. Diese Daten haben ihren Ursprung meist durch die Übernahme der Informationen aus den Bauplänen, im vorliegenden Fall aus einer vollständigen Vermessung einschließlich der angeschlossenen Kanäle. Ergänzend zu den Bestandsdaten hat sich das örtliche Messen an Schächten als Standard etabliert. Mit der punktuellen Messung an den Rohrenden werden jedoch variierende Innenmaße über den Haltungsverlauf nicht erfasst und damit im weiteren Vorgehen nicht berücksichtigt. Bestenfalls fließen sprunghafte Veränderungen der Nennweite im Haltungsverlauf in die Linerkonfektionierung ein. Diese Dimensionswechsel sind meist während der optischen Inspektion feststellbar. Dimensionswechsel können aber auch fließend sein, sodass sie nicht mit bloßem Auge erkennbar sind. Eine möglichst genaue Kenntnis des Ist-Profils ist aber relevant für die Konfektionierung der Liner unter der Maßgabe, eine technische Nutzungsdauer von mindestens 50 Jahren erreichen zu wollen.
Die betroffenen abwassertechnischen Anlagen befinden sich innerhalb öffentlicher Verkehrsflächen im stark frequentierten Bereich der Innenstadt, sodass verkehrsrechtliche Genehmigungen und in Abstimmungen mit der Straßenbehörde Maßnahmen zur Verkehrssicherung erforderlich waren. Um eine ausreichend gute Aussagequalität zu erhalten, wurden die zu untersuchenden Haltungen außer Betrieb genommen und die Abflüsse übergeleitet. Die Haltungen wurden im Vorfeld mittels Hochdruck-Spülung gereinigt. Als Ausgangsdaten lagen die Ergebnisse der TV-Inspektion aus dem Jahr 2007, digitale Lagepläne und die Daten der Schachtvermessungen vor.
Lösung
In Bruchsal vor Ort waren 2 Mitarbeiter mit einem Reinigungsfahrzeug und 2 Mitarbeiter mit einem Inspektionsfahrzeug vor Ort, das mit fortschrittlichen Technologien der IBAK Helmut Hunger GmbH & Co. KG ausgestattet war. Die optische Inspektion erfolgte mit der ORPHEUS 2, die durch die am voll rotationsfähigen Kamerakopf integrierten Laser eine Deformationsmessung über die gesamte Haltungslänge ermöglicht. Der Laserscan wurde unmittelbar im Anschluss an die optische Inspektion auf dem Rückweg der Kamera vom Zielschacht zum Startschacht durchgeführt. Das Kamerasystem fuhr mit gleichmäßiger Geschwindigkeit von etwa 5 bis 7 cm/sek. zurück bis der Längenzähler 0,0 m anzeigte. Der Inspekteur startete die Aufnahme für die kontinuierliche Profilanalyse über die Software IKAS evolution. Da die Laser in die Inspektionskamera integriert sind, musste das Laser-Mess-System nicht mit einer Halterung vor der Kamera angebracht werden. Somit entfällt für den Inspekteur zusätzlicher Aufwand für die Montage und der Aufnahmevorgang für die Profilanalyse fügt sich optimal in die Arbeitsabläufe der TV-Inspektion ein. Die optische Inspektion und gleichzeitige kontinuierliche Vermessung aller 20 Haltungen im Eiprofil dauerte insgesamt 30 Arbeitsstunden.
Ergebnis
Da die Planung des Abwasserbetriebs Bruchsal eine Sanierung der Haltungen im Eiprofil unter Einsatz eines Liningverfahrens vorsah, waren die Informationen aus der Laser-Deformationsmessung ausschlaggebend für die Konfektionierung der Liner. In 6 von 20 Untersuchungsobjekten wurde das Bestellmaß des Glasfaserliners nach oben korrigiert, da das Dehnverhalten des verwendeten Produkts die realen Maße beim Einsatz eines Liners mit Standardgröße nicht hätte abbilden können. Mit der Ermittlung des gemessenen maximalen und minimalen Umfangs über die gesamte Länge der jeweiligen Haltung konnte ein Liner ausgewählt werden, dessen Dehnverhalten optimal auf die real vorliegenden Profilmaße ausgerichtet ist.
„Durch den Verzicht auf eine Profilmaßbestimmung können erhebliche Risiken für die technische Nutzungsdauer der Sanierungslösung entstehen. Die Folgekosten dürften die Kosten einer sachgerechten Sanierungsvorbereitung mit Profilanalyse bei Weitem übersteigen“, betont Vogel. Die Qualität, die durch die am Markt vorhandene Technik erreicht werden kann, solle auch zum Einsatz kommen; dafür müsse diese aber auch in den Ausschreibungen zur Durchführung solcher Messungen gefordert und die gewünschte Form der Daten genau definiert werden. Die Profilmessung und Datenauswertung in Vorbereitung einer Sanierungsmaßnahme sollte, zur Vermeidung von Zeitverzögerungen und Nachtragserfordernissen, bereits im Planungsstadium erfolgen, so die weitere Erfahrung des Planers. „Wenn Schlauchliner die mittlere technische Nutzungsdauer von 50 Jahren erreichen und bestenfalls überdauern sollen, braucht es einen Maßanzug für den konkreten Kanalabschnitt. Mit der ORPHEUS 2 kann sowohl im Kreis- als auch im Eiprofil in einem Arbeitsgang mit der Inspektion Maß genommen werden“, hebt Vogel die Bedeutung der technischen Voraussetzungen hervor. Abschließend konstatiert er, dass „die Erfahrung der letzten 18 Monate mit konsequenter Messung der Profilgrößen im Zuge der Sanierungsplanungen zeigen, dass in kaum einem Kanalrohr das Maß drinsteckt, das außen drauf steht."
Unternehmensvorstellung

Das Ingenieurbüro VOGEL Ingenieure GmbH besteht seit 1999 und ist an den Standorten in Kappelrodeck, Bad Krozingen und Ditzingen vertreten.
Das Büro zeichnet sich durch seine hohe Fachkompetenz in der Sanierungsplanung aus. Damit zusammenhängende Leistungen wie die Bestandsdokumentation, Bedarfsanalyse und Zustandsbeurteilung gehören ebenfalls zum Portfolio.

















