Kontinuierliche Eiprofilmaßbestimmung
Beteiligte Systeme und Technologien
- Inspektionskamera ORPHEUS
- Profilanalyse
- IKAS evolution
Auftrag
Die Stadtentwässerung der Stadt Dortmund mit nahezu 600.000 Einwohnern betreibt ein 1.996 km langes, weit verzweigtes Entwässerungsnetz. Der Eigenbetrieb hat die VOGEL Ingenieure GmbH beauftragt, die Renovierung von sanierungsbedürftigen Mischwasserkanälen zu planen. Erklärtes Ziel des Vorhabens ist es, die im Zeitraum zwischen 1882 und 1920 gebauten Kanäle zu erhalten und zu modernisieren. Die Stadtentwässerung der Stadt Dortmund legt großen Wert auf eine versierte und umfassende Planung, da diese maßgeblich zum Ergebnis einer Sanierungsmaßnahme beitrage. Die VOGEL Ingenieure GmbH empfahlen eine Bestimmung der realen Profilmaße im Zuge der ohnehin erforderlichen optischen Inspektion.
Herausforderung
Die seinerzeitige Bauweise erfolgte hydraulisch günstig mit teilweise gebogenen Trassenverläufen. Die Seitenzuläufe auch größerer Sammler sind teilweise ohne direkte Zugänglichkeit z. B. in Form eines Kontrollschachtes am Hauptsammler angeschlossen. Die betroffenen abwassertechnischen Anlagen befinden sich überwiegend in stark frequentierten Verkehrsanlagen, in der Fußgängerzone sowie Haupteinkaufsstraßen mit erhöhten Anforderungen an die Baustellenablauforganisation. Zur Verkehrssicherung wurden verkehrsrechtliche Genehmigungen in Abstimmungen mit der Straßenbehörde eingeholt. Um eine ausreichend gute Aussagequalität zu erhalten, wurden die zu untersuchenden Haltungen außer Betrieb genommen und die Abflüsse umgeleitet. Die Haltungen wurden im Vorfeld mittels Hochdruck-Spülung gereinigt. Als Ausgangsdaten lagen vereinzelte Ergebnisse der TV-Inspektionen aus den Jahren 2006 bis 2014, digitale Lagepläne und die Daten der Schachtvermessungen vor. Für die Durchführung der optischen Inspektion von Haltungen und Schächten, sowie Profilmaßbestimmung waren mehrere begleitende Leistungen erforderlich, die durch verschiedene Dienstleister ausgeführt wurden. Die VOGEL Ingenieure GmbH übernahmen die aufwändige Gesamtkoordination, um eine reibungslose Abwicklung der Datenerfassung und einen aufeinander abgestimmten zeitlichen Ablauf aller Arbeitsschritte sicherzustellen.
Ergänzend zu den Bestandsdaten hat sich das örtliche Messen an Schächten als Standard etabliert. In begehbaren Profilen wurden bisher zusätzliche punktuelle Messungen im Profil durchgeführt. Allerdings kann sich das Profil in gemauerten Kanälen innerhalb weniger cm im Umfang ändern. Mit der punktuellen Messung an den Rohrenden werden variierende Innenmaße über den Haltungsverlauf nicht erfasst und damit im weiteren Vorgehen nicht berücksichtigt. Bestenfalls fließen sprunghafte Veränderungen der Nennweite im Haltungsverlauf in die Schlauchliner-Konfektionierung ein.
Lösung
Diese Dimensionswechsel sind meist während der optischen Inspektion feststellbar. Dimensionswechsel können aber auch fließend sein, sodass sie nicht mit bloßem Auge erkennbar sind. Eine möglichst genaue Kenntnis des Ist-Profils ist aber relevant für die Konfektionierung der Schlauchliner unter der Maßgabe, eine technische Nutzungsdauer von mindestens 50 Jahren erreichen zu wollen.
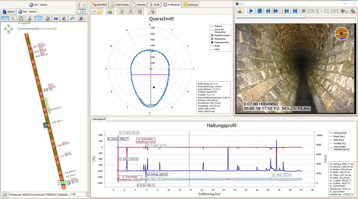
Die optische Inspektion erfolgte mit der IBAK ORPHEUS 2, die durch die am voll rotationsfähigen Kamerakopf integrierten Laser eine Profilmaßbestimmung über die gesamte Haltungslänge von Eiprofilen ermöglicht. Der Laserscan wurde unmittelbar im Anschluss an die optische Inspektion auf dem Rückweg der Kamera vom Zielschacht zum Startschacht durchgeführt. Der Inspekteur startete die Aufnahme für die kontinuierliche Profilanalyse über die Software IKAS evolution. Da die Laser in die Inspektionskamera integriert sind, musste das Laser-Mess-System nicht mit einer Halterung vor der Kamera angebracht werden. Somit entfällt für den Inspekteur zusätzlicher Aufwand für die Montage und der Aufnahmevorgang für die Profilanalyse fügt sich optimal in die Arbeitsabläufe der TV-Inspektion ein.
Wird die Betriebsart vom Inspektionsmodus umgeschaltet auf den Laser-Scan-Modus, schaltet sich das Licht automatisch aus, das Laser-Mess-System automatisch ein und die Kamera blickt automatisch auf die Rohrwand. Anhand der beiden Laserpunkte bestimmt das System den Abstand der Kamera zur Rohrwand. Durch das Zurückfahren aus dem Kanalrohr bei gleichzeitigem Rotieren der Kamera wird schließlich das gesamte Profil der Haltung erfasst. Es entsteht eine Spirale von Lasermesspunkten. Bei schnellerem Zurückziehen entstehen größere, lang gestreckte Spiralen, da weniger Lasermesspunkte erfasst werden. Je langsamer die Kamera zurückgefahren wird, umso engere Spiralen bilden sich, da die Laserpunktmessungen in dichteren Abständen erhoben werden. Da der Rohrmittelpunkt aus den erhobenen Werten berechnet wird, muss die Mittelachse des Kamerakopfes nicht zwingend in der Mittelachse des Rohres liegen.
Die auf diese Weise erfassten Laserpunkte wurden mit der Software IKAS evolution analysiert und durch die Planer der VOGEL Ingenieure GmbH ausgewertet. Ein Anwender hat die Wahl, ob er die Analyse am Arbeitsplatz in der TV-Anlage oder am PC im Büro vornehmen möchte. Die Wahl der geeigneten Vorgehensweise hängt entscheidend vom Anwendungsfall ab. Da die vorgesehene Nutzung der Messdaten von Bau- oder Gewährleistungsabnahmen bis hin zur Auswahl und Konfektionierung von Schlauchlinern reicht, ergeben sich unterschiedliche Anforderungen an eine sachgerechte Nachbereitung der Messergebnisse. Im Rahmen der hier beschriebenen Untersuchung erfolgte die Datenverarbeitung unter Anwendung der Profilanalyse-Office-Version durch die Experten der VOGEL Ingenieure GmbH.
Ergebnis
Im Rahmen der Vorbereitungen einer kontinuierlichen Eiprofil-Vermessung mittels Laser sollten Ablagerungen durch Reinigungsmaßnahmen beseitigt und während der Laserscans lose Ablagerungen auf ein Minimum reduziert werden. Mit der Dreh- und Schwenkkopfkamera IBAK ORPHEUS 2 konnte eine kontinuierliche, lasergestützte Profilmaßbestimmung der Eiprofile in Dortmund vorgenommen werden. Dies war ohne zusätzlichen Zeitaufwand für eine Laser-Montage möglich. Die auf der Basis der Vermessungsdaten durchgeführten Auswertungen konnten mit der Software IKAS evolution anschaulich dargestellt und umfassend analysiert werden. Das im Kanal zum Teil stehende Wasser konnte aus den Messwerten zur Berechnung der Innen-Umfangmaße bereinigt werden. Durch den Laserscan der Haltungen konnten Daten und damit Erkenntnisse gewonnen werden, die weit über eine rein optische Inspektion hinausgehen. Dies gilt insbesondere für die Ermittlung der real vorliegenden Profilmaße.
Da die Planung der Stadtentwässerung Dortmund eine Sanierung der Haltungen im Eiprofil unter Einsatz eines Liningverfahrens vorsieht, sind die Informationen aus der Laser-Profilmaßbestimmung ausschlaggebend für die Auswahl und Konfektionierung der Schlauchliner. Mit der Ermittlung des gemessenen maximalen und minimalen Umfangs über die gesamte Länge der jeweiligen Haltung kann im weiteren Projektverlauf ein Schlauchliner ausgewählt werden, dessen Dehnverhalten optimal auf die real vorliegenden Profilmaße ausgerichtet ist. Dadurch kann verhindert werden, dass sich der Schlauchliner infolge eines unzureichenden Dehnverhaltens nicht vollständig an die Rohrwand anlehnt bzw. dieser bei der Installation Schaden nimmt.
Ergänzend wurden weitere Voruntersuchungen wie Baugrunduntersuchungen und statische Berechnungen für die Schlauchliner-Systeme durchgeführt. Alle gewonnenen Informationen werden zu einem ganzheitlichen Sanierungskonzept zusammengefasst und für die Durchführung ausgeschrieben.
Unternehmensvorstellung

Das Ingenieurbüro VOGEL Ingenieure GmbH besteht seit 1999 und ist an den Standorten in Kappelrodeck, Bad Krozingen und Ditzingen vertreten.
Das Büro zeichnet sich durch seine hohe Fachkompetenz in der Sanierungsplanung aus. Damit zusammenhängende Leistungen wie die Bestandsdokumentation, Bedarfsanalyse und Zustandsbeurteilung gehören ebenfalls zum Portfolio.



















