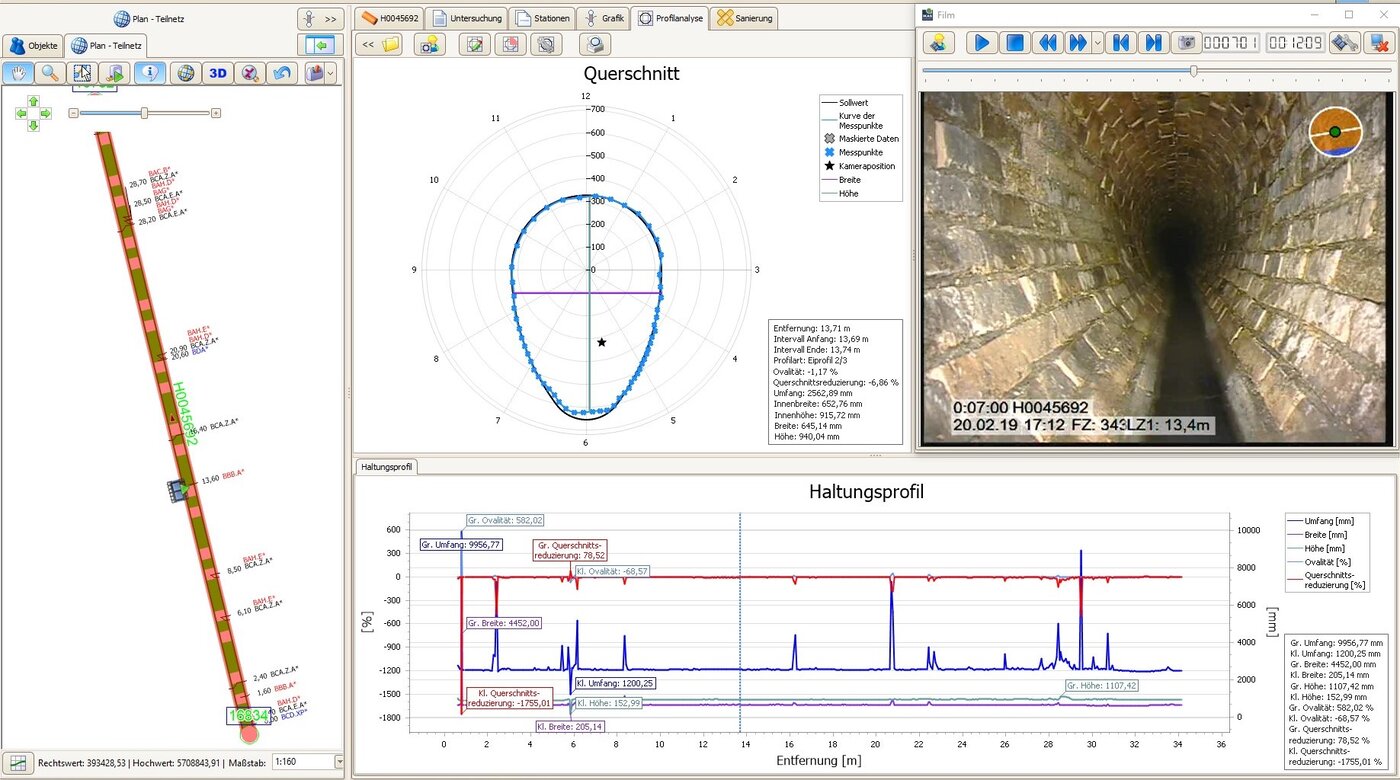
Profilanalyse und Deformationsmessung mit Lasertechnik
Die Bauwerke der Kanalisation müssen hohen Anforderungen genügen. Sie sind einer Vielzahl von Belastungen ausgesetzt, die zu Schäden führen können. Dazu gehören Verformungen des Rohrprofils.
Mit Hilfe der kontinuierlichen, lasergestützten Profilanalyse und Deformationsmessung können Folgeschäden durch Rohr- oder Kanalverformungen im Kreis- und Eiprofil frühzeitig erkannt und dadurch vermieden oder wirtschaftlich behoben werden.
Zusätzlich dienen die Messergebnisse aus dem LaserScan als Grundlage für die Sanierungsplanung sowie für die Auswahl und Konfektionierung von Schlauchlinern.
Ideale Einsatzbereiche für die Profilanalyse und Deformationsmessung
- Erhebung und Vervollständigung von Bestandsdaten
- Feststellung des strukturellen Ist-Zustands
- Ermittlung von Abweichungen, Verformungen und Deformationen
- Feststellung von Dimensionswechseln im Haltungsverlauf von Kreis- und Eiprofilen
- Auswahl eines geeigneten Schlauchliners durch eine auf das reale Profilmaß abgestimmte Konfektionierung
- Neubau- und Gewährleistungsabnahmen und Qualitätssicherungen
Profile schnell und präzise erfassen
Für die LaserScan-Messung ist die Kamera auf die innere Rohrwand ausgerichtet, so dass anhand von zwei Laserpunkten der Abstand zur Kamera bestimmt wird. Beim Zurückfahren aus dem Kanalrohr bei gleichzeitigem Rotieren der Kamera wird das gesamte Profil vermessen und etwaige Abweichungen der Haltung erfasst. Die Daten werden anschließend mittels Software ausgewertet und in Form eines Reports und Grafiken ausgegeben.
Entscheidende Vorteile der Profilanalyse und Deformationsmessung
- Komplette Vermessungsleistung: Verlässliche Bestimmung des realen Profilmaßes über den gesamten Verlauf einer Haltung
- Hohe Messgenauigkeit: Veränderungen im Profilmaß können präzise ermittelt werden
- Effizienter Workflow: Die Profilmessung kann im gleichen Arbeitsgang mit der Inspektion auf der Zurückfahrt durchgeführt werden
- Optimaler Ressourceneinsatz: Die Analyse kann direkt vor Ort oder im Büro erfolgen
- Einfache Auswertung: Intuitive Handhabung der Software und Unterstützung bei der Dateneingabe
- Relevante Messbereiche: Für die Messung unwesentliche Bereiche (z. B. stehendes Wasser) werden ausgeblendet
- Praktische Datenintegration: Übersichtliche Zusammenführung von Inspektions- und Messdaten im IKAS evolution
Profilanalyse mit IKAS evolution
Die Softwareplattform kann modular um die Funktionen der Profilanalyse und Deformationsmessung erweitert werden. Mit den Daten werden Erkenntnisse gewonnen, die über die rein optische Inspektion hinausgehen. Die Ergebnisse können mit anschaulichen Grafiken visualisiert und in individuell konfigurierbaren Reports ausgegeben werden.




